Tour à métaux fait maison avec vos propres mains
Si vous assemblez de vos propres mains un tour à métaux fait maison, vous pouvez mettre à votre disposition un équipement fonctionnel pour le traitement du métal sans frais supplémentaires. Par souci d'objectivité, nous considérerons non seulement le processus d'assemblage, mais également les offres actuelles du marché des produits finis. Les informations ci-dessous vous aideront à effectuer une analyse comparative correcte, en tenant compte des capacités financières, des compétences professionnelles et d'autres caractéristiques personnelles.
Le contenu de l'article
- 1 Que pouvez-vous faire avec un tour à métal fait maison de vos propres mains
- 2 En quoi consiste un tour
- 3 Faire un tour à métal de vos propres mains: instructions étape par étape avec des commentaires
- 3.1 La première étape: sélection d'un dispositif de tour à métaux, préparation de la documentation du projet
- 3.2 Comment déterminer le bon moteur pour un tour
- 3.3 Ordre de montage
- 3.4 Comment faire un tour de vos propres mains à partir d'une perceuse
- 3.5 Vidéo: tour en 15 minutes
- 3.6 Caractéristiques de la création d'un tour pour le métal de vos propres mains
- 4 Comment vous pouvez améliorer un tour vous-même
- 5 Caractéristiques du travail sur les tours faits maison
- 6 Sécurité lors du travail avec un tour fait maison et entretien approprié
- 7 Offres du marché des tours à métaux: variétés, prix, équipements supplémentaires
Que pouvez-vous faire avec un tour à métal fait maison de vos propres mains
À l'aide d'un tour à métaux à table, vous pouvez effectuer rapidement et efficacement diverses opérations de travail:
- usinage des extrémités, des rainures avec le niveau de précision requis;
- expansion des trous coniques et cylindriques existants (fraisage);
- découpe précise des ébauches selon la longueur établie par le plan;
- création d'une surface en relief par laminage;
- découpe de filetages standards et spéciaux (externe / interne).

Des produits complexes et uniques peuvent être créés sans erreur en utilisant un tour à métaux pour la maison
Étudiez attentivement les matériaux de cet article.S'il est difficile de mettre en œuvre un projet de vos propres mains, les connaissances seront utiles pour une évaluation objective de l'offre de magasins spécialisés. Dans des sections séparées, vous trouverez des informations sur les règles de fonctionnement qui aideront à prolonger la durée de vie des équipements technologiques et à fournir un niveau de sécurité élevé.
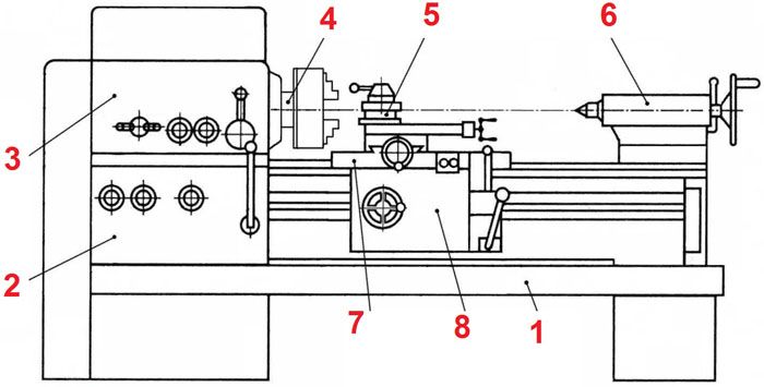
En quoi consiste un tour
Même un petit tour pèse beaucoup, crée des vibrations pendant le fonctionnement. Une base fiable (1) est nécessaire, sur laquelle sont fixées des unités fonctionnelles et des pièces individuelles. S'il est prévu de créer une version au sol, utilisez des supports fiables de la longueur requise. La hauteur finale de la zone de travail doit être conviviale.
Les autres composants sont répertoriés dans la liste suivante:
- Une boîte de vitesses est placée dans la poupée (3). Il est conçu pour ajuster la vitesse de rotation de la broche (4), changer l'amplitude du couple.
- Au verso, la pièce à usiner est supportée par une poupée mobile (6). Si nécessaire, des tarauds, des forets et d'autres outils sont installés ici.
- Dans le mode de traitement standard, les couteaux sont fixés dans un support spécial (5).
- Cet ensemble est monté sur un support (8). Pour un mouvement horizontal fluide, un mécanisme à vis est utilisé, situé dans le tablier (7).
- La boîte d'alimentation (2) entraîne l'arbre d'entraînement.
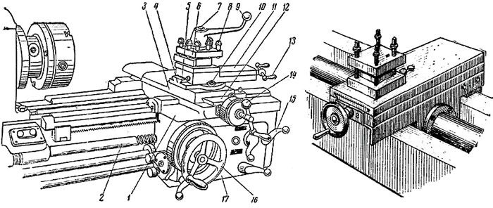
Étrier de tour
Notes de dessin:
- le chariot (1) et le bloc entier dans son ensemble (17) sont entraînés par l'arbre de déplacement (2);
- le mécanisme de mouvement est relié à une poignée spéciale (15);
- ces glissières (3) assurent la liberté de mouvement de la partie supérieure dans le sens transversal (12);
- il est fixé sur l'unité pivotante (4) avec des guides longitudinaux (5);
- les couteaux sont installés dans le support (6);
- des vis (7/8) sont utilisées pour fixer cette pièce / ces outils;
- la poignée (9) peut déplacer en toute sécurité les couteaux à distance de la zone de travail;
- élément de fixation (10) de la partie supérieure (11);
- pour son déplacement précis dans les directions appropriées, des poignées (13, 14) à vis d'entraînement sont utilisées;
- le volant (16) déplace l'étrier manuellement.
Dans une étude détaillée de cette partie d'un tour à métaux, il est nécessaire de prendre en compte les charges accrues auxquelles il est soumis dans le processus de réalisation des opérations technologiques. Il est nécessaire de faire attention au grand nombre de composants mobiles.
Des pièces robustes ne sont pas la seule chose nécessaire pour maintenir la précision. Des ajustements constants aideront à éliminer le jeu pour compenser l'usure. Il est recommandé de remplacer les joints endommagés par de nouveaux produits.
Contre-poupée
Ci-après, nous examinerons des projets simples pour l'auto-reproduction avec des commentaires de clarification. L'exemple de la figure est plus approprié pour équipement de menuiserie... Pour travailler avec des pièces solides pendant une longue période, vous devez fabriquer un sabot de support à partir d'une plaque d'acier.
Avec leur aide, les capacités de base de la poupée mobile sont étendues. Dans les recommandations de l'auteur, il est proposé de retirer une partie du support standard de la cartouche (3). Cela augmentera la course de travail de l'outil et traitera des pièces plus grandes.
Caractéristiques de la fabrication de la poupée à faire soi-même d'un tour
Un entraînement par courroie (1) est utilisé ici, qui se caractérise par un faible coût et un faible niveau sonore. Une double poulie (2) est installée pour un changement progressif de couple. Pour prolonger la durée de vie de la broche (3), une paire de roulements à billes doit être utilisée. Si nécessaire, des trous sont réalisés dans le boîtier pour un remplissage périodique de graisse.
Ces pinces sont automatiquement centrées sans réglage supplémentaire.L'autoproduction de telles unités posera des difficultés. Par conséquent, cet élément fonctionnel de la poupée d'un tour peut être acheté dans un magasin.
Comment fabriquer un porte-outil pour un tour de vos propres mains
Cela vous permettra d'effectuer des réparations sans difficultés inutiles. Les vis sont vissées dans les trous filetés, qui fixent fermement l'outil. La distance entre les plaques est déterminée en tenant compte de la taille des couteaux.

Une poignée est installée sur le dessus pour faire tourner rapidement l'unité. Cet appareil vous permet de changer rapidement d'outils pour le traitement séquentiel complexe des pièces
Faire un tour à métal de vos propres mains: instructions étape par étape avec des commentaires
La première étape: sélection d'un dispositif de tour à métaux, préparation de la documentation du projet
Les dessins suivants montrent le projet terminé. Un tel tour à métal relativement simple pour un garage (atelier) n'est pas trop difficile à fabriquer vous-même. Les courroies et certains autres composants sont des articles standard. D'autres pièces peuvent être fabriquées par vous-même ou commandées dans un magasin spécialisé atelier.
Pour sélectionner la précision de mouvement requise de l'étrier, modifiez le pas du filetage de la vis mère. Il est découpé en matrice sur une machine de découpe à vis. Pour renforcer la structure, les connexions sont réalisées par soudage. Les corps de poupée sont fabriqués à partir d'un canal (# 12/14).
Comment déterminer le bon moteur pour un tour
Le projet présenté ci-dessus est conçu pour l'utilisation d'une unité de puissance d'une capacité de 450-600 W avec une vitesse de rotation maximale de l'arbre de travail - 2500-3500 tr / min.

Afin d'économiser de l'argent, certains auteurs de projets utilisent d'anciens moteurs électriques d'appareils électroménagers en panne.
De telles solutions conviennent parfaitement si vous choisissez un moteur en état de marche d'une puissance suffisante.

Le coût raisonnable des produits de cette catégorie vous permet de trouver facilement une option acceptable dans le réseau de vente au détail. Dans ce cas, vous pouvez compter sur les garanties officielles du fabricant.
Afin de ne pas vous tromper, vous pouvez étudier des exemples de machines-outils d'usine pour le métal, des produits faits maison à succès. Sur la base d'une telle mini-étude, il est facile de conclure sur les proportions suivantes: pour le traitement de pièces d'un diamètre de 8 à 12 cm et d'une longueur de 60 à 80 cm, des moteurs électriques d'une puissance de 600 à 800 W sont utilisés. Les modèles de type asynchrone refroidis par air standard conviennent. Il n'est pas recommandé d'utiliser des modifications de collecteur. Ils augmentent fortement la vitesse lorsque la charge sur l'arbre diminue, ce qui ne sera pas sûr. Pour éviter de telles situations, vous devrez utiliser un réducteur, ce qui compliquera la conception.
Un avantage de la transmission par courroie doit être souligné. Il empêche un impact mécanique direct sur l'arbre de l'outil dans le sens transversal. Cela prolonge la durée de vie des roulements de support.

Ordre de montage
Cet algorithme explique la séquence d'actions lors de l'utilisation des dessins ci-dessus. L'utilisation d'autres documents de conception implique l'introduction de modifications appropriées dans le processus d'assemblage.
Ils commencent par la poupée. Une broche y est installée. En outre, l'unité entière est connectée au tuyau de circulation à l'aide d'un boulonnage. Un pré-fil est coupé sur les parties de la fixation.Lors de l'exécution de cette opération, contrôlez soigneusement l'alignement des pièces.
À l'étape suivante, un châssis de puissance est assemblé à partir des canaux. Lorsque le cadre est fabriqué, la poupée est installée dessus. Il est également nécessaire de surveiller attentivement le parallélisme du tube de roulement et des pièces longues du cadre. Faites le balisage exactement. Les trous sont percés séquentiellement avec un alésage supplémentaire, en vérifiant chaque point de fixation. Une ou deux erreurs ne compromettent pas indûment la durabilité du canal, il est donc préférable de faire un nouveau trou exact à un endroit différent, si nécessaire.
Remarque! N'oubliez pas d'installer des rondelles en acier à ressort, qui garantissent la fiabilité des assemblages boulonnés dans des conditions de vibrations élevées.
Lors de l'assemblage de cet appareil, une attention particulière doit être accordée à la précision du placement des axes centraux de la broche (1) et de la douille (2). En cas d'erreur, des surfaces coniques seront obtenues au lieu de cylindriques lors de l'usinage des pièces. Vérifiez également le parallélisme de ces éléments avec le tuyau de circulation. La barre de support (3) empêche la poupée mobile de se déplier. Pour le réglage de la hauteur, des entretoises en acier peuvent être utilisées.
Les pièces de l'étrier sont installées séquentiellement conformément au schéma de dessin d'assemblage. Une précision particulièrement élevée n'est pas nécessaire ici, car de nombreux réglages sont fournis. Si une utilisation intensive est prévue, rendre les unités individuelles détachables afin de remplacer les pièces d'usure sans frais supplémentaires.
Au stade final, un moteur électrique est installé, connecté au secteur selon le schéma sélectionné. Ils vérifient la fonctionnalité d'un tour à métaux de leurs propres mains dans la pratique. Pour améliorer l'apparence et protéger contre la corrosion, certaines pièces sont enduites d'apprêt et de peinture.
Comment faire un tour de vos propres mains à partir d'une perceuse
Pour traitement des ébauches de bois, plastique, autres matériaux souples, la puissance d'un outil électrique domestique typique suffit amplement. Cet exemple montre comment créer une machine fonctionnelle de vos propres mains en 15 à 20 minutes. À l'aide des dernières photos, le tableau raconte la création d'un design amélioré:
Vidéo: tour en 15 minutes
Caractéristiques de la création d'un tour pour le métal de vos propres mains
Le chapitre précédent a parlé des conceptions les plus simples qui aideront à fabriquer un tour à partir d'une perceuse en utilisant des matériaux peu coûteux à portée de main. Dans certains cas, même des dessins détaillés ne sont pas nécessaires. Cette approche est suffisante pour travailler avec des ébauches en bois, lorsqu'une haute précision n'est pas requise.
Article associé:
Tour à métaux pour garage: lequel choisir. Dans notre matériau, nous examinerons les recommandations de spécialistes pour le choix d'une mini-machine pour le tournage des métaux et un aperçu des modèles populaires.
Mais cela ne fonctionnera pas si vous devez créer un tour à métaux de vos propres mains. La vidéo montre non seulement les capacités potentielles des équipements de haute qualité dans cette catégorie, mais également les tâches résolues par l'auteur du projet:
Comment vous pouvez améliorer un tour vous-même
Les dessins ci-dessus sont un projet qui a fait ses preuves. Avec leur aide, vous pouvez fabriquer de vos propres mains un mini tour à métaux fonctionnel. Mais certaines améliorations modernes seront appropriées:
- L'entraînement par courroie doit être blindé pour éviter les dangers potentiels.
- Pour la mise hors tension d'urgence, un bouton spécial est installé dans un endroit bien en vue (à une courte distance).
- Un écran de protection en polymère transparent est utilisé à la place d'une grille.
- La lampe à incandescence est remplacée par un luminaire LED économique et résistant à la mécanique.
- Des dispositifs automatiques (capteurs, fusibles) sont installés dans le circuit d'alimentation du moteur électrique, ce qui évite la surchauffe et d'autres urgences.
- Le lit est monté sur des coussins amortisseurs, qui réduisent le niveau de bruit et de vibration.
- Le mandrin d'entraînement est remplacé par une version à trois mors plus pratique, qui centre automatiquement la pièce pendant le processus de fixation.
- Le serrage de la meule dans le mandrin élargit les possibilités d'usinage.
Remarque! Pour créer une fraiseuse à faire soi-même pour le métal de haute qualité, vous devez utiliser d'autres solutions de conception.
Caractéristiques du travail sur les tours faits maison

Pour contrôler et obtenir le niveau de précision requis, des pieds à coulisse mécaniques et électroniques, des compteurs internes et d'autres instruments de mesure spécialisés sont utilisés.
La maîtrise du traitement des métaux est un sujet d'un article distinct. Pour obtenir le résultat souhaité, tenez compte de la ténacité et de la fragilité, d'autres caractéristiques du métal et des bords de travail. La technologie est optimisée en tenant compte de la vitesse de rotation de la pièce, des conditions de température.

Pour le tournage externe et interne, la coupe, le filetage et d'autres opérations, différents types de fraises sont utilisés
Vidéo sur le tournage des métaux (conseils d'un artisan expérimenté):
Sécurité lors du travail avec un tour fait maison et entretien approprié
Après l'assemblage, vous devez vous assurer qu'il n'y a pas de défaut avant de vous connecter au réseau. Vérifiez la libre rotation de la broche, l'absence de retards lors du fonctionnement des mécanismes d'entraînement et les bruits parasites. L'alignement est soigneusement surveillé. Il est nécessaire que les paramètres du réseau d'alimentation correspondent aux besoins du bloc d'alimentation dans le mode de consommation d'énergie la plus élevée à la mise sous tension.
Avant de commencer les travaux, assurez-vous de la présence (entretien) d'écrans de protection, de boîtiers. Le nouvel outil est installé avec le moteur arrêté en utilisant toutes les fixations standard. Observez les modes de traitement correspondant aux paramètres des fraises et de la pièce.
Une fois les opérations de travail terminées, les déchets sont éliminés. La lubrification et les autres travaux stipulés dans le calendrier d'entretien sont effectués en temps opportun.
Offres du marché des tours à métaux: variétés, prix, équipements supplémentaires
Vous devez évaluer soigneusement le processus de création d'un tour fait maison de vos propres mains. Compte tenu des coûts réels, cela peut s'avérer moins économique que l'achat d'un produit fini. Des conclusions précises ne peuvent être tirées qu'en tenant compte des conditions réelles. Dans tous les cas, la mise en œuvre personnelle du projet implique la possibilité de créer des équipements aux caractéristiques techniques uniques.
Soumettez vos commentaires sur ce sujet dans les commentaires de cet article. Cette plateforme d'information est totalement gratuite.



















































